This site is not affiliated with AGCO Inc., Duluth GA., Allis-Chalmers Co., Milwaukee, WI., or any surviving or related corporate entity. All trademarks remain the property of their respective owners. All information presented herein should be considered the result of an un-moderated public forum with no responsibility for its accuracy or usability assumed by the users and sponsors of this site or any corporate entity.
The Forum Parts and Services Unofficial Allis Store Tractor Shows Serial Numbers History
Forum Home Forum Home > Allis Chalmers > Farm Equipment
  New Posts New Posts
  FAQ FAQ  Forum Search   Events   Register Register  Login Login


7060 hydraulic issues

 Post Reply Post Reply
Author
Message
7060 View Drop Down
Orange Level
Orange Level
Avatar

Joined: 16 Sep 2009
Location: Missouri
Points: 1153
Post Options Post Options   Thanks (0) Thanks(0)   Quote 7060 Quote  Post ReplyReply Direct Link To This Post Topic: 7060 hydraulic issues
    Posted: 22 Jan 2026 at 7:06am
I have a 7060 power shift that has no brakes, pto, 3point, hydraulics, and the steering works, but isn’t right. I bought the tractor with a bad engine, and just split it and coupled a front end on it off a tractor with a bad transmission. I pulled the screen and cleaned it and it was terrible before I put oil back in. Started it and it had brakes and 3 point I know at first. Picked up canister filters after I lost hydraulics and the right filter was backwards. Put new ones in and still nothing. Pressure gauge on the pto valve reads 1000psi sometimes when I start it and 3 point raises, but after that goes to almost nothing and won’t do anything. Any ideas? Piston pump?
Back to Top
Sponsored Links


Back to Top
DrAllis View Drop Down
Orange Level Access
Orange Level Access


Joined: 12 Sep 2009
Points: 22697
Post Options Post Options   Thanks (0) Thanks(0)   Quote DrAllis Quote  Post ReplyReply Direct Link To This Post Posted: 22 Jan 2026 at 7:48am
Not knowing your experience makes it kind of hard. AGCO hydraulic filters only (2) under the belly and installed the correct way. Left filter must have a screen in it to open the internal oil door. Remove top sight glass and oil level needs to be that full sitting level and engine off for 20 minutes. Power steering not good is lack of oil or a bad pump or a stuck priority spool. You don't describe exactly what the steering ain't doing right. Power steering all starts at the left hand filter and it must be n AGCO filter. Stand-by pressure 400-600 psi with hydraulics at rest. 2400-2500 psi when activated. Which screen was dirty ????????????????
Back to Top
DanielW View Drop Down
Silver Level
Silver Level


Joined: 19 Sep 2022
Location: Ontario
Points: 296
Post Options Post Options   Thanks (0) Thanks(0)   Quote DanielW Quote  Post ReplyReply Direct Link To This Post Posted: 22 Jan 2026 at 7:56am
There are other folks on here who know these systems better than me. But having just done a pile of similar diagnosis & repair work on a 7045 (and having learned a lot from helpful folks on these forums), I can comment with some knowledge:

As you probably already know, the 'hydraulic pump' on these tractors is actually three pumps coupled axially together. Going from the rear of the tractor (where they're driven from) to the front, you have:

i)  A geroter pump that pulls from the trans sump and puts trans fluid through the cooler, power-director (if a PD trans), and other tranny paraphernalia.

ii) Coupled in front of that is a gear pump with flow divider, which pulls fluid from the rear axle sump (through the LH suction filter) and puts fluid through the power steering, cooler, second (RH) fluid (and into the surge chamber), and lubricating/cooling oil for the brakes and PTO clutch (note: COOLING and LUBE oil for the brakes/PTO clutch. Not the pressure to run the brakes and PTO clutch themselves - just the cooling/lube).

iii) Coupled in front of that is a variable-displacement, pressure-compensated (closed-centre) piston pump. This runs the remotes, three-point, PTO, brakes, and diff lock.

That's a bit over-simplified, but it gives the Coles-Notes version of everything. Now for your problem: A proper set of pressure gauges and checks is probably in order (which it sounds like you've started already). But because you periodically had brakes, three-point, and steering, I'm going to guess (/hope) that your pumps are whole and working in some capacity. It sounds like oil starvation problems, which are not uncommon on that series. The first thing to check is that you have lots of fluid in the rear end and (most importantly) the correct length filter in the LH housing. This was a well-known/common problem with these hydraulic systems. When installed, the filter 'should' be long enough to push the trap-door (called the 'anti-drain valve' in the manual) open and allow the LH filter cavity to fill. It doesn't push it open much - maybe 3/16" or so. A common problem was that these filters aren't all made the same. You really want to get the AGCO ones. The problem: All companies that make this size of filter make the metal filter-body length the same. But many manufacturers use different gaskets at either end. Most use thinner gaskets, and some use thin gaskets that also fit into a little recess in the end of the filter-body. The AGCO filters have much thicker gaskets adhered to the end of the filter body, making them about 1/8" longer than many/most other brands. If you use one of the other brands, they often aren't long enough to open the trap door and let the filter cavity fill (or rather, they only open it a smidge: They allow a little fluid to come through, but not enough to keep up with the flow demand and it will quickly/periodically starve for oil). Thus: A shorter or non-AGCO filter can cause hydraulic starving problems, resulting in intermittent or no hydraulics.

Coupled with this (I learned this from a local old Allis mechanic) is a problem that can happen to the filter housing components if it's used with the wrong filter: There's a lot of surface area around the trap door and filter end caps. If it's been run with a slightly short filter, it can create enough suction/vacuum on this surface area to bend the end caps in a little, which further compounds the problem as it effectively shortens things even more. When you disassemble the components in the LH filter housing, it's critical to make sure the removable end caps and the bar that pushes the trap door are straight/square. It's also abolutely critical that the screen be installed in the end of the LH filter, as its thickness/length is required to open the trap door sufficiently.

On my 7045 when I couldn't get an AGCO filter for the life of me, I got by for a little bit by making a second disc-shaped gasket our of some cork gasket maker to put in front of the filter and extend it a little, to make sure the trap door was opened sufficiently. I wouldn't want to run for a long period like this (when doing this, you're only relying on spring pressure to hold the filter against the gasket and keep everything in-place. It might last forever like this, but if anything ever went awry I wouldn't want it sucking the cork gasket into the pump). But worked dandy for a short test.

I like my Allis's, but this design (and relying on gravity pressure to keep the filter filled) is not my favourite design. Because you're relying on gravity to force fluid through the LH filter, it's also critical that you have enough fluid in there AND a clean filter. When the filters started to get old/plugged they would cause similar problems, and some folks compensated by just over-filling the rear-end. This created a little more gravity pressure to help force fluid through the LH filter.

So: First step (in my opinion) would be to ensure the LH filter is clean, has the screen on the end, and is the correct length/AGCO filter. At the same time, make sure all components of the filter (end cap, trap door pusher bar) are not bent in any way, to ensure that it's opening the trap door sufficiently far. Also make sure it's well topped up with enough fluid.

After that, I would be suspect of the compensator and priority valves for the piston pump. It's not uncommon for them (not only on Allis's, but on any similar hydraulic system) to get some gunkulence in them and be sticky/jammed. It's fairly simple to take them apart, clean them up, polish the spools, and re-assemble with new o-rings.

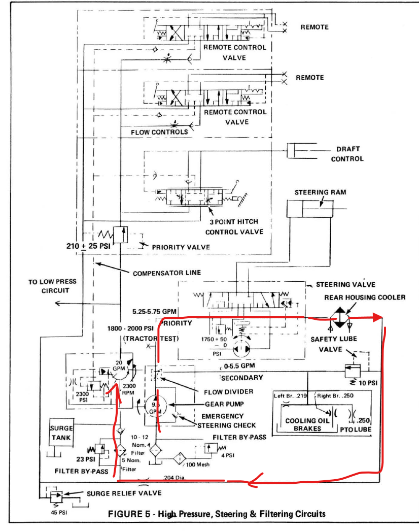
Take a look at this note and picture from the Allis manual. Note my sketches in red, which show how the T-Bar and end-cap can get bent over time (especially if the trap door hasn't been opening far enough and it's created a lot of suction pressure).



Edited by DanielW - 22 Jan 2026 at 8:00am
Back to Top
7060 View Drop Down
Orange Level
Orange Level
Avatar

Joined: 16 Sep 2009
Location: Missouri
Points: 1153
Post Options Post Options   Thanks (0) Thanks(0)   Quote 7060 Quote  Post ReplyReply Direct Link To This Post Posted: 22 Jan 2026 at 8:01am
The screen is in the left filter and they are new agco filters. The right filter the spring and plate was to the outside before I changed it. Dual speed pto shaft was robbed out when I got it and rag shoved in the hole so been setting without oil in it but everything looked clean in there when I dropped bottom plate to put the pto back together. The suction screen for the transmission pump was the one that looked bad. Hydraulic filters didn’t look bad though. Obviously the right one wasn’t doing anything. Has new oil in transmission and rear end up to sight glass. Steering acts like it’s got air in the line but pump doesn’t sound like it’s cavitating.

Edited by 7060 - 22 Jan 2026 at 8:03am
Back to Top
DanielW View Drop Down
Silver Level
Silver Level


Joined: 19 Sep 2022
Location: Ontario
Points: 296
Post Options Post Options   Thanks (0) Thanks(0)   Quote DanielW Quote  Post ReplyReply Direct Link To This Post Posted: 22 Jan 2026 at 8:02am
I should add to my last post: While I didn't have this problem myself, I read a few cases online about folks whose filter housings/o-rings weren't quite sealing correctly, and allowing it to suck air and cause similar problems. Make sure your o-ring on the cap that bolts the filter assembly in is straight and square with a good o-ring on it.
Back to Top
SteveM C/IL View Drop Down
Orange Level Access
Orange Level Access


Joined: 12 Sep 2009
Location: Shelbyville IL
Points: 8936
Post Options Post Options   Thanks (0) Thanks(0)   Quote SteveM C/IL Quote  Post ReplyReply Direct Link To This Post Posted: 22 Jan 2026 at 11:02am
Double check your hose connectins/positions since you just did a swap. Some lines can get hooked up wrongand cause crazy issues.
Back to Top
DanielW View Drop Down
Silver Level
Silver Level


Joined: 19 Sep 2022
Location: Ontario
Points: 296
Post Options Post Options   Thanks (0) Thanks(0)   Quote DanielW Quote  Post ReplyReply Direct Link To This Post Posted: 22 Jan 2026 at 12:14pm
Originally posted by 7060 7060 wrote:

The screen is in the left filter and they are new agco filters. The right filter the spring and plate was to the outside before I changed it. Dual speed pto shaft was robbed out when I got it and rag shoved in the hole so been setting without oil in it but everything looked clean in there when I dropped bottom plate to put the pto back together. The suction screen for the transmission pump was the one that looked bad. Hydraulic filters didn’t look bad though. Obviously the right one wasn’t doing anything. Has new oil in transmission and rear end up to sight glass. Steering acts like it’s got air in the line but pump doesn’t sound like it’s cavitating.

Hmm. While some more pressure tests are really the 'proper' next steps, if it were mine I'd start by disassembling, cleaning, and polishing the flow divider. Common problem for them to get stuck, causing the symptoms you describe. And they're easy to disassemble and clean with everything's still on the tractor. Take a look at this thread, where it's discussed in detail:

Back to Top
Lynn Marshall View Drop Down
Orange Level Access
Orange Level Access
Avatar

Joined: 13 Sep 2009
Location: Dana, Iowa
Points: 2477
Post Options Post Options   Thanks (1) Thanks(1)   Quote Lynn Marshall Quote  Post ReplyReply Direct Link To This Post Posted: 22 Jan 2026 at 8:17pm
As others have said, the power steering is kind of separate from the other hydraulic functions. It uses a gear pump and all of the other hydraulics are maintained by the piston pump. Both of these pumps get their oil from a common sump and filter combination. As the steering goes, jack the front end up and disconnect the power steering hoses at the cylinder. You should be able to turn the front wheels by hand without much of any resistance. Obviously, there will initially be oil in the cylinder which will need to be pushed out. Have some pans or buckets available to catch the oil and prevent a mess. I've seen them binding in the spindles to the point that you would swear that a new pump was needed.

Edited by Lynn Marshall - 22 Jan 2026 at 8:18pm
Back to Top
Mikez View Drop Down
Orange Level Access
Orange Level Access
Avatar

Joined: 16 Jan 2013
Location: Usa
Points: 8888
Post Options Post Options   Thanks (0) Thanks(0)   Quote Mikez Quote  Post ReplyReply Direct Link To This Post Posted: 22 Jan 2026 at 9:21pm
There also was a post that even agco filters gave trouble.
Thought that was an interesting post.
Back to Top
DrAllis View Drop Down
Orange Level Access
Orange Level Access


Joined: 12 Sep 2009
Points: 22697
Post Options Post Options   Thanks (0) Thanks(0)   Quote DrAllis Quote  Post ReplyReply Direct Link To This Post Posted: 22 Jan 2026 at 9:50pm
Please bring that post up. I don't remember AGCO hydraulic filters being a problem on a 7060 ......
Back to Top
7060 View Drop Down
Orange Level
Orange Level
Avatar

Joined: 16 Sep 2009
Location: Missouri
Points: 1153
Post Options Post Options   Thanks (0) Thanks(0)   Quote 7060 Quote  Post ReplyReply Direct Link To This Post Posted: 23 Jan 2026 at 7:33am
I took the compensator out and seemed like it moved okay. I pulled it out with my finger. Cleaned it up and put it back in. Nothing still. Is there somewhere else I can test pressure to figure out what’s going on?
Back to Top
darrel in ND View Drop Down
Orange Level
Orange Level
Avatar

Joined: 22 Nov 2009
Location: Hebron, ND
Points: 8770
Post Options Post Options   Thanks (0) Thanks(0)   Quote darrel in ND Quote  Post ReplyReply Direct Link To This Post Posted: 23 Jan 2026 at 7:36am
Originally posted by DrAllis DrAllis wrote:

Please bring that post up. I don't remember AGCO hydraulic filters being a problem on a 7060 ......

I'm not sure how to bring that post up, but I do remember tbran posting about it, maybe 6 months ago????
Darrel
Back to Top
DrAllis View Drop Down
Orange Level Access
Orange Level Access


Joined: 12 Sep 2009
Points: 22697
Post Options Post Options   Thanks (0) Thanks(0)   Quote DrAllis Quote  Post ReplyReply Direct Link To This Post Posted: 23 Jan 2026 at 7:53am
There are two compensator spools and springs. Either can cause issues if stuck or broken springs. If they are OK, I might think a broken swash plate spring inside the piston pump. But, if the power steering isn't up to par (cavitation or gear pump failure) it has an effect on the piston pump !! because it charges the piston pump. That's why I keep harping on the power steerings performance.
Back to Top
8070nc View Drop Down
Orange Level Access
Orange Level Access


Joined: 21 Mar 2019
Location: North Carolina
Points: 716
Post Options Post Options   Thanks (0) Thanks(0)   Quote 8070nc Quote  Post ReplyReply Direct Link To This Post Posted: 23 Jan 2026 at 7:57am
Sounds like the couoling between the first two pumps and the piston pump is stripped
1984 80780
1957 D14
DES 300 with 25000 engine
616 tractor
Back to Top
DanielW View Drop Down
Silver Level
Silver Level


Joined: 19 Sep 2022
Location: Ontario
Points: 296
Post Options Post Options   Thanks (0) Thanks(0)   Quote DanielW Quote  Post ReplyReply Direct Link To This Post Posted: 23 Jan 2026 at 8:45am
Interesting. The last two filters I've bought from an Agco brand were for a Massey - bought about a month ago. They replaced ones I'd previously bought from the same Massey dealer for the same tractor. The old ones I bought from that dealer (I think 2 years ago) said "Agco" on them and had the Agco part number. The ones I just bought a month ago are labelled (if I remember right) "Agrifilter", and are slightly different outside geometry.

I wonder if at some point in the past year or two Agco has changed who they're sourcing filters from. I heard a while ago that the proper Agco filters for these hydraulic systems were made by Baldwin, and that Agco sourced/badged all their filters from Baldwin. Maybe Agco has now switched from using Baldwin filters to some other brand?
Back to Top
DanielW View Drop Down
Silver Level
Silver Level


Joined: 19 Sep 2022
Location: Ontario
Points: 296
Post Options Post Options   Thanks (0) Thanks(0)   Quote DanielW Quote  Post ReplyReply Direct Link To This Post Posted: 23 Jan 2026 at 8:50am
I also think that next time I change the L.H. filter in my 7045, I'll tack on some 1/8" flat-bar onto the face of the t-bar that pushes the trap-door open. It seems like there's lots of room to push more open, and that way no matter what filter I use, I'll know that it's opening sufficiently far.
Back to Top
DrAllis View Drop Down
Orange Level Access
Orange Level Access


Joined: 12 Sep 2009
Points: 22697
Post Options Post Options   Thanks (0) Thanks(0)   Quote DrAllis Quote  Post ReplyReply Direct Link To This Post Posted: 23 Jan 2026 at 8:53am
Just position a thick Oring between the screen and the filter itself. I've done that for 40+ years.
Back to Top
tbran View Drop Down
Orange Level
Orange Level


Joined: 14 Sep 2009
Location: Paris Tn
Points: 3615
Post Options Post Options   Thanks (0) Thanks(0)   Quote tbran Quote  Post ReplyReply Direct Link To This Post Posted: 23 Jan 2026 at 9:07am
ALSO - there are screens in BOTH belly filters. 70269921 and 70269922 . In the past few years we have been adding an oring or pull the cork off the old filter and add to the new to help open the 'trap door'.  We have not had an issue with oem filters, just want a little fudge factor on a 50 year old unit.. 
When told "it's not the money,it's the principle", remember, it's always the money..
Back to Top
AC7060IL View Drop Down
Orange Level
Orange Level
Avatar

Joined: 19 Aug 2012
Location: central IL
Points: 3649
Post Options Post Options   Thanks (0) Thanks(0)   Quote AC7060IL Quote  Post ReplyReply Direct Link To This Post Posted: 24 Jan 2026 at 3:08am
Originally posted by darrel in ND darrel in ND wrote:

Originally posted by DrAllis DrAllis wrote:

Please bring that post up. I don't remember AGCO hydraulic filters being a problem on a 7060 ......

I'm not sure how to bring that post up, but I do remember tbran posting about it, maybe 6 months ago????
Darrel
Here’s the link to tbran’s 1-19-25 post about the AGCO’s recent OEM & aftermarket “belly filters.”https://www.allischalmers.com/forum/belly-filters_topic205006.html
Back to Top
7060 View Drop Down
Orange Level
Orange Level
Avatar

Joined: 16 Sep 2009
Location: Missouri
Points: 1153
Post Options Post Options   Thanks (0) Thanks(0)   Quote 7060 Quote  Post ReplyReply Direct Link To This Post Posted: 10 hours 39 minutes ago at 8:57pm
Just getting back to this tractor. So started it today and as soon as I started it the 3 point raised part way and the gauge showed just under 2000psi. Couldn’t get it to do anything after the first 10 seconds. Drove it around and steering worked like it should. Took the compensator apart on the pump and tried shimming it some more with a M8 washer.. still nothing. It acts like the piston pump isn’t getting oil to it since after it sets it works for a few seconds then starves out of oil maybe? Where does it get its oil from?
Back to Top
DanielW View Drop Down
Silver Level
Silver Level


Joined: 19 Sep 2022
Location: Ontario
Points: 296
Post Options Post Options   Thanks (0) Thanks(0)   Quote DanielW Quote  Post ReplyReply Direct Link To This Post Posted: 3 minutes ago at 7:33am
Take a look through these pictures below (sorry for the large size - working off my phone on break here and didn't have the time to re-size). Sounds an awful lot like inlet restriction to the either just the piston pump or gear pump - either with trap door or filter problems. Though a problematic priority/divider valve also sounds like a possible culprit.

You said in your earlier post that the steering was 'working, but isn't right'. Is the steering working correctly now? Or still problematic? More thorough tests are probably in order. But as a quick/dirty start of where to start looking: If the steering seems dandy but the three point and remotes seem awry, I'd be checking out the R.H. filter area again. If the steering also seems wonky, I'd be checking the priority valve spool to make sure it shifts freely, and also re-looking at the trap-door/LH filter.

No matter what, I'd probably still be pulling out the priority spool and making sure it shifts smoothy & easily in its bore. And I'd take the extra shim you added out of the compensator unless you've checked/set relief pressure as well. The compensator affects only the outlet pressure of the piston pump  - the pressure it de-strokes at. Which doesn't really sound like your problem. Again, I'm jumping to some conclusions here and this isn't guaranteed. But it sounds like when the piston pump is getting oil, it's working ok, and thus the compensator de-stroke pressure and relief settings were ok. Sounds more to me like the piston pump isn't getting sufficient oil. I wouldn't be adjusting/shimming compensator de-stroke pressure without ensuring I know what the difference between de-stroke and relief pressure is: This is something to keep in mind on any variable-displacement/closed-centre pump: You always need to have the relief pressure set a little higher than the compensator/de-stroke pressure (usually about 200-300 psi higher, depending on the system). Otherwise you'll just be blowing over the relief and creating lots of heat & excess pumping before it destrokes. Shimming the compensator to increase de-stroke pressure without also adjusting (or at least checking) the relief pressure is a big no-no.







Edited by DanielW - 2 minutes ago at 7:34am
Back to Top
 Post Reply Post Reply
  Share Topic   

Forum Jump Forum Permissions View Drop Down

Forum Software by Web Wiz Forums® version 11.10
Copyright ©2001-2017 Web Wiz Ltd.

This page was generated in 0.086 seconds.


Help Support the
Unofficial Allis Forum